Ningbo Richge Technology Co., Ltd.
Ningbo Richge Technology Co., Ltd.
Táirgí
FN18 12KV 3 Céim Céim a fheidhmíonn lasc sos aeir le feiste créithe agus lasc fuse nalf nalf
  • FN18 12KV 3 Céim Céim a fheidhmíonn lasc sos aeir le feiste créithe agus lasc fuse nalf nalfFN18 12KV 3 Céim Céim a fheidhmíonn lasc sos aeir le feiste créithe agus lasc fuse nalf nalf
  • FN18 12KV 3 Céim Céim a fheidhmíonn lasc sos aeir le feiste créithe agus lasc fuse nalf nalfFN18 12KV 3 Céim Céim a fheidhmíonn lasc sos aeir le feiste créithe agus lasc fuse nalf nalf

FN18 12KV 3 Céim Céim a fheidhmíonn lasc sos aeir le feiste créithe agus lasc fuse nalf nalf

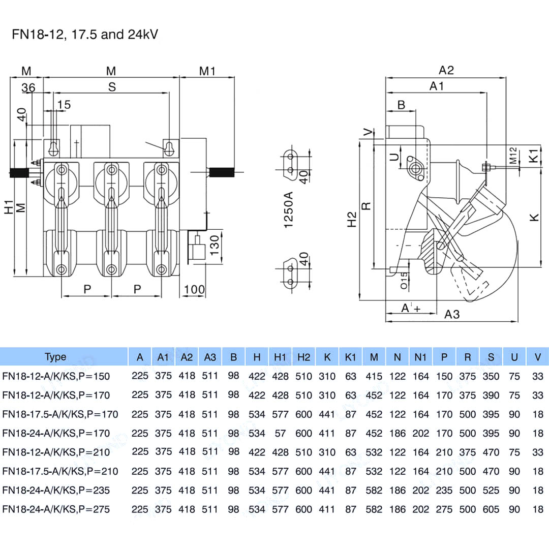
Model:FN18-12DR
Is éard atá i lasca ualaigh FN18 agus teaglaim lasc-lasc-ualaigh ná lasca ualach ardfheidhmíochta ardfheidhmíochta a chomhcheanglaíonn múchadh stua comhbhrúite agus múchadh stua a tháirgtear le gáis. Comhcheanglaíonn an teaglaim de lasc ualaigh agus den fhiús na buntáistí a bhaineann leis an lasc ualaigh le buntáistí an fhiús chun aon ualach reatha a athrú go dtí sruth briste rátáilte an lasc ualaigh, agus chun aon fhorchoimeád a athrú suas go dtí an sruth gearrtha gearr-chiorcaid a bhriseann an teaglaim trí oibriú an fhiús agus a impinger. Úsáidtear é i dáiltí cumhachta trí chéim de voltas rátáilte AC 50Hz 12kV agus rátáil 630A ESP do líonra fáinne cumhachta i nglan-obair na cathrach Feabhas a chur ar fhoirgnimh agus áiseanna poiblí mar tháirge idéalach chun fostáisiúin pacáiste agus claochladán a chosaint tá gnéithe de dhearadh ard-dearadh simplí struchtúr tionchar cliste cuma an mheáchain éadrom iomlán ar an luas agus an t-ardluais.

FN18 12KV 3 Céim Céim a fheidhmíonn lasc sos aeir le feiste créithe agus lasc fuse nalf nalf

     Táimid tiomanta do lasc ualaigh a fhorbairt, athfhillteoir uathoibríoch ardvoltais lasmuigh, breaker voltais faoi dhíon atá níos gaire do riachtanais na dtomhaltóirí agus a thugann táirgí níos fearr do thomhaltóirí. Glacaimid i gcónaí leis an tsochaí luachmhar mar bheannacht agus glacaimid le rathúnas agus athbheochan na motherland mar ár bhfreagracht féin. Glacann ár gcuideachta ár gcáil fiontair agus ár gcáilíocht foirne roimh fhorbairt fiontar mar ráthaíocht forbartha. Éilímid ar an smaoineamh eolaíochta agus teicneolaíochta an chéad fhórsa táirgiúil. Agus ár sciortaí teicniúla, ár mbainistíocht éifeachtach agus táirgí ardcháilíochta, tá moladh bainte amach againn ónár gcustaiméirí lenár n-earraí cost-éifeachtúla.

      Is cuspóir ginearálta é FN18- 口, lasc sosa ualach, trí pholl, a thairgeann úinéirí agus cóimeálaithe lascthrealamh na buntáistí a bhaineann le teicneolaíocht ard-idirghabhála agus feidhmíocht chruthaithe, iontaofa i ndearadh dlúth. Tá an lasc ar fáil do chóimeálaithe lascthrealamh mar bhloc tógála d'iarratais lascthrealamh atá faoi iamh miotail agus suite i rátálacha ó 12-40.5 kV.

Cuimsíonn an lasc caighdeánach FN18 fráma cruach tromshaothair le inslitheoirí seasaimh, córas múchta de chineál uathúil puffer, meicníocht oibriúcháin agus comhpháirteanna reatha, lena n-áirítear idirghabhálaithe de chineál lann le hingíní teilgthe agus cónaisc JAW.

I measc na ngabhálais agus na ngnéithe roghnacha tá éagsúlacht de láimhsithe oibriúcháin, oibreoir mótair, lasca cúnta, gléas turais shunt, boinn fuse, tripping meicniúil meicniúil, lasca talún, idirnascadh dorais mheicniúla agus eochair -chomhcheangal.








Eolas bunúsach.



Struchtúr



Paraiméadar teicniúil


Múnla & Líníocht






Ceisteanna CCanna

C: An bhféadfainn praghsanna do tháirgí a bheith agam?

A: Fáilte. Ná bíodh drogall ort fiosrúchán a chur chugainn anseo. Tabharfaimid freagra ort laistigh de 24 uair an chloig.

C: An féidir liom sampla a fháil roimh an mbulc -ordú?

A: Sea, cuirimid fáilte roimh ordú samplach chun cáilíocht a thástáil agus a sheiceáil. Tá samplaí measctha inghlactha.

C: An féidir linn ár n -ainm lógó/ cuideachta a phriontáil ar tháirgí?

A: Tá, ar ndóigh, glacaimid le OEM, ansin is gá duit údarú branda a sholáthar dúinn.

C: An nglacann tú le saincheapadh táirgí?

A: Tá, ar ndóigh, tabhair líníochtaí nó paraiméadair ar leith le do thoil, luaimid tú tar éis na meastóireachta.

C: Cad é an t -am luaidhe?

A: Braitheann an t-am luaidhe ar na cainníochtaí a ordaíodh, go ginearálta laistigh de 7-20 lá tar éis an íocaíocht a fháil.

C: Cad é do théarmaí trádála?

A: Glacaimid le Exw, FOB, CIF, FCA, etc.

C: Cad é do mhodh íocaíochta?  

A: Glacaimid le T/T, Aontas an Iarthair, PayPal, etc.

C: An ndéanann tú iniúchadh ar na táirgí críochnaithe?

A: Is ea, tabharfaidh roinn QC gach céim de tháirgeadh agus de tháirgí críochnaithe amach roimh loingseoireacht. Agus cuirfimid tuarascálacha cigireachta earraí ar fáil do do thagairt roimh an loingsiú

C: Conas na fadhbanna cáilíochta a réiteach tar éis díolacháin?

A: Tóg grianghraif de na fadhbanna cáilíochta agus seol chugainn chun seiceáil agus dearbhú a dhéanamh orainn, déanfaimid réiteach sásta duit laistigh de 3 lá.



Monarcha


Teastas




Hot Tags: FN18 12KV 3 Céim Céim a fheidhmítear lasc sos aeir le gléas créithe agus lasc fuse nalf, an tSín, déantúsóir, soláthróir, monarcha, praghas íseal, cáilíocht, díol is déanaí, ardleibhéal
Seol Fiosrúchán
Eolas teagmhála
Le haghaidh fiosrúcháin faoi lascthrealamh ísealvoltais, inslitheoirí ardvoltais, lasc talmhaithe ardvoltais nó liosta praghsanna, fág do r-phost chugainn agus beimid i dteagmháil linn laistigh de 24 uair an chloig.
X
Úsáidimid fianáin chun eispéireas brabhsála níos fearr a thairiscint duit, chun anailís a dhéanamh ar thrácht an tsuímh agus chun inneachar a phearsantú. Trí úsáid a bhaint as an suíomh seo, aontaíonn tú lenár n-úsáid a bhaint as fianáin. Beartas Príobháideachta
Diúltaigh Glac